Установки нижнего налива – специальное оборудование, предназначенное для безопасной загрузки автоцистерн. Они стали отличной заменой верхнему наполнению, которое постоянно сопровождалось определенными рисками, начиная от высокой вероятности падения оператора с высоты, заканчивая проливом топлива. Кроме этого, более 2% топлива при каждом верхнем наполнении улетучивается в атмосферу.
Преимущества устройств нижнего налива
Эксплуатация бензовозов с нижним наливом имеет следующие преимущества:
• Безопасность. Система полностью исключает контакт оператора с топливом и паровоздушной смесью (ПВС), а также снижает риск перелива или воспламенения продукции.
• Экологичность. Здесь предусмотрены механизмы рекуперации паровоздушной смеси (ПВС), что может быть использовано для дальнейшей переработки или сжигания. В результате снижается загрязнение окружающей среды и расход топлива.
• Эффективность. Нижний налив ускоряет процесс загрузки и разгрузки автоцистерны. Осуществляется наполнение всех отсеков одновременно, топливо подается под высоким давлением.
Кроме того, нижний налив позволяет более точно измерять объем и массу перевозимого продукта.
Устройство нижнего налива автоцистерн
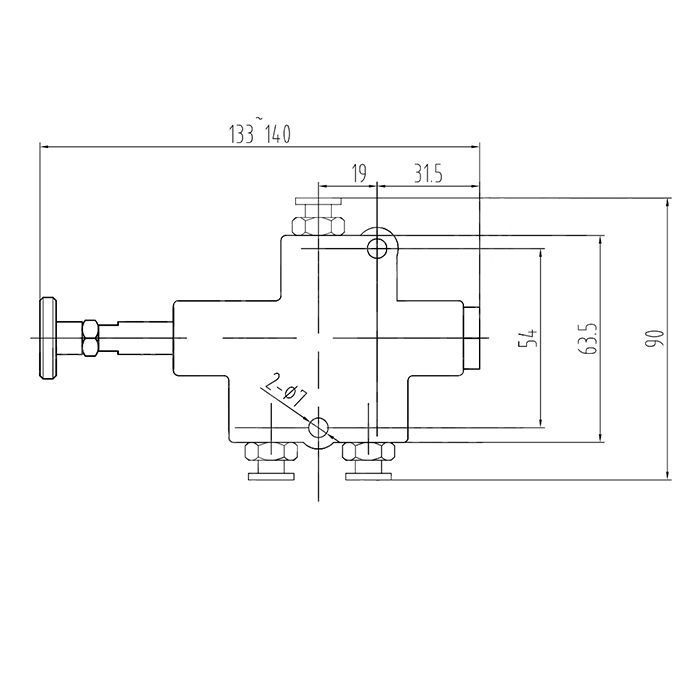
Для реализации возможности нижнего наполнения автоцистерн нефтепродуктами используются специальные установки, в состав которых входит целый комплекс устройств, объединенных блоком управления. Последний обеспечивает связку пневмоклапанов с датчиками системы. Они бывают пневматические или с электронным контроллером.
За подключение автоцистерны к наливному узлу терминала отвечает API адаптер. Это разновидность быстросъемного соединения, специально разработанного для безопасной транспортировки легковоспламеняющихся жидкостей.
Донный клапан – устройство, обеспечивающее открытие/закрытие доступа топлива к API адаптеру. Управляется пневматически с блока управления или интерлока.
Клапан рециркуляции осуществляет возврат паров топлива обратно в систему наполнения. Устройство подключается к отводу ПВС терминала и обеспечивает ее вытеснение из верхнего объема цистерны во время налива.
Интерлок – устройство безопасности, выполняющее блокировку донного клапана, если не подключен клапан рециркуляции паров. Это необходимо, чтобы предотвратить выброс паровоздушной смеси в атмосферу.
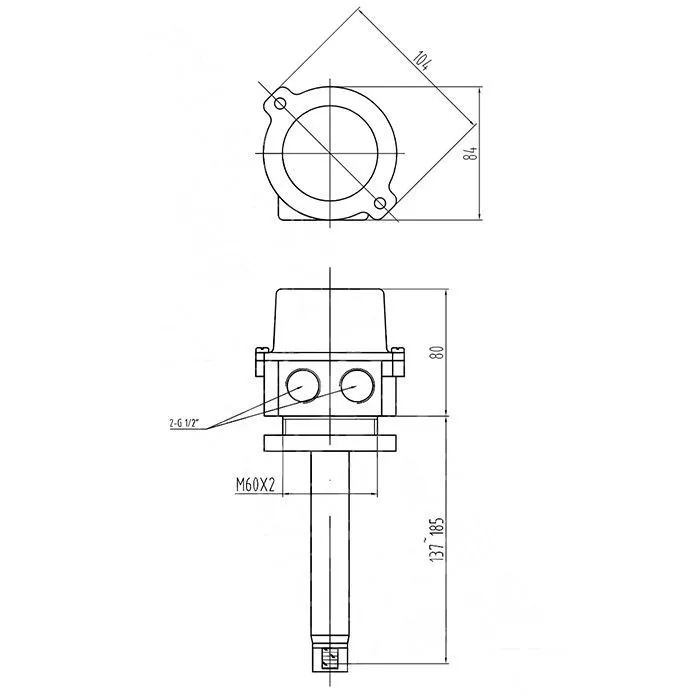
Оптические датчики контролируют уровень топлива в каждом отсеке цистерны и передают сигнал на блок управления или насос терминала, чтобы остановить налив при достижении максимального уровня.
Самовсасывающие вихревые насосы специально разработаны для систем нижнего налива автоцистерн и обеспечения безопасной перекачки топлива. Корпус оборудования выполнен из алюминия, характеризующегося высокой устойчивостью к воздействию углеводородов.
Почему оборудование для нижнего налива нужно заказывать в компании TITAN LOCK
Для выбора и покупки оборудования для нижнего налива автоцистерн обращайтесь в TITAN LOCK. Мы предлагаем качественные и сертифицированные детали собственного производства. Продукция изготавливается на современном высокоточном оборудовании и отвечает всем международным стандартам, о чем свидетельствует наличие соответствующих сертификатов.


